Giới thiệu
Thương hiệu
Van Nicoson
Bẫy hơi phao Nicoson B1F B2F B3F B4F B5F B6F
Bẫy hơi phao Nicoson B1 B2 B3 B4
Van Zetkama
Van an toàn Leser
Van an toàn Leser 441-H4
Van an toàn Leser 441-H3
Van Kitz
Van 1 chiều Kitz 150SCOS
Van 1 chiều Kitz 10SRBF cho hơi nóng
Van 1 chiều Kitz 10SFBF
Van 1 chiều Kitz 10FCO 10FCOS cho hơi nóng
Van 1 chiều Kitz 10SF
Van 1 chiều inox Kitz 10UOA 10UOAM
Van 1 chiều Kitz UN inox 304
Van 1 chiều inox Kitz UOB UOBM
Van 1 chiều hơi Inox Kitz UO UOM
Van 1 chiều đồng Kitz F
Van 1 chiều đồng Kitz R
Van bướm Kitz PN10ZJUE /G-PN10ZJUE
Van bướm thân gang Kitz G-10DJUE
Van bướm thân gang Kitz 10DJUE
Van bướm tay quay Kitz G-10XJMEA
Van bướm Kitz 10XJMEA
Van YNV
Van giảm áp hơi YNV PIR-1S nối ren
Van giảm áp YNV PIR-1F 2F cho hơi nước
Van an toàn gang YNV FSV-3F áp xả 33bar
Van an toàn gang YNV FSV-1F cho hơi nóng
Van an toàn đồng YNV HSV-3S áp 33bar
Van an toàn đồng YNV LSV-1S
Bẫy hơi phao YNV BKT-1S 1F
Bẫy hơi đồng tiền YNV DST-1S 1F
Van hơi Yoshitake
Van cầu tuyến tính Yoshitake CT-1
Van điều áp khí nén Yoshitake GP-1000T GP-1000TEN
Van điều áp Yoshitake GP-27 cho hơi nóng
Kính quan sát Yoshitake SF-1S 1F
Bẫy hơi phao TSF-8 Yoshitake
Van giảm áp GD-45P Yoshitake cho hơi nóng
Van giảm áp Yoshitake GD-24 cho nước nóng
Van điện từ Yoshitake DP-100-100F cho N2 CO2 gas
Van xả khí Yoshitake TA-16-16L cho nước
Van xả khí Yoshitake TA-18-18ML
Van xả khí Yoshitake TA-22/ 22ML
Van giảm áp Yoshitake GP-2000
Van giảm áp Yoshitake GP-1001 EN
Van giảm áp Yoshitake GP-1000 hơi nóng
Bẫy hơi đồng tiền Yoshitake TD-30NA
Bẫy hơi đồng tiền Yoshitake TD-10NA
Van KSB
Van 1 chiều KSB BOA-R
Lọc Y PN16 PN25 KSB BOA-S
Van cầu hơi KSB BOA-H
Van V2P
Bảo ôn giữ nhiệt cho máy ép nhựa
Túi bảo ôn giữ nhiệt cho van
Van cầu thép rèn A105 Class 800
Van cầu hơi chịu nhiệt độ cao 450 độ
Van cửa hai đĩa lót gốm Ceramic dùng cho xỉ than
Van cửa dao lót gốm Ceramic cho bùn
Van 1 chiều lót gốm Ceramic
Van bi lót gốm Ceramic cho hóa chất
Van màng lót PTFE PFA cho hóa chất
Van cửa lót PTFE PFA cho hóa chất và bùn thải
Van 1 chiều dạng bi lót PTFE PFA
Van 1 chiều lá lật lót PTFE PFA
Van bướm lót teflon PTFE PFA
Van nút plug lót PTFE PFA
Van bi lót PTFE PFA cho hóa chất
Van DSC
Bẫy hơi phao DSC F2 F08F
Bẫy hơi gầu đảo DSC 680seri
Bẫy hơi gầu đảo DSC 980 991seri
Bẫy hơi phao DSC F22 F22F
Van ADCA
Bẫy hơi dạng phao ADCA FLT27
Bẫy hơi dạng phao ADCA FLT21
Bẫy hơi phao ADCA FLT20
Bẫy hơi dạng phao ADCA FLT16
Van cầu điều khiển ADCA PV25
Van cầu điều khiển khí nén ADCA PV15
Van cầu điều khiển điện ADCA V16/2
Van điều khiển khí nén ADCA V16/2
Van Trung Quốc
Các hãng khác
Bẫy hơi dạng phao Ayvaz SK-70
Bẫy hơi dạng phao Ayvaz SK-80
Bẫy hơi dạng phao Ayvaz SK-51
Bẫy hơi phao Ayvaz SK-50
Bẫy hơi phao Spirax sarco FT43
Bẫy hơi phao Spirax sarco FT14
Van bi chịu nhiệt độ cao
Lọc Y gang ARI Đức PN16 PN25
Van cầu hơi ARI Đức PN16 PN25
Van cầu hơi yên ngựa
Van cầu hơi chữ ngã PN16 PN25
Van điều áp hơi nóng Hàn Quốc – Nhật Bản
Van giảm áp hơi nóng
Van an toàn inox hơi nóng khí nén có tay nối ren
Van an toàn đồng hơi nóng có tay nối ren
Van điện từ chịu nhiệt độ cao 200°C
Chủng loại
Van an toàn
Van giảm áp
Van cầu hơi
Bẫy hơi
Van cửa
Van bướm
Van một chiều
Van điện từ
Van bi
Lọc Y
Van điều khiển
Van lót PTFE PFA
Van lót gốm Ceramic
Đồng hồ đo áp suất
Khớp nối
Các loại khác
Ứng dụng
Van cho xăng dầu
Van cho nước nóng
Van cho hơi nước bão hòa
Van cho khí nén
Van cho hóa chất
Van cho các ứng dụng khác
Trang chủ
Tin tức
Tin tức
Van giũ bụi pluse valve
Van giũ bụi (pluse valve) là loại van tạo ra sóng xung kích lớn (kèm với tiếng nổ) để rũ bỏ bụi trong một khu vực lắp đặt.
Xem thêm
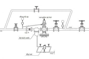
Các loại van hơi công nghiệp cho hơi nóng
Các loại van công nghiệp được sử dụng cho hơi nóng ở nhiệt độ cao. Những loại van như: van cầu hơi, van an toàn hơi nóng, van
Xem thêm
Cách lắp đặt và điều chỉnh áp suất van an toàn
Cách lắp đặt van an toàn và cách điều chỉnh áp suất van an toàn phù hợp. Lắp đúng cách sẽ giúp van hoạt động tốt khi xảy
Xem thêm
Nhựa Perfluoroalkoxy Ankan PFA là gì
Nhựa Perfluoroalkoxy Ankan hay PFA là chất liệu gì và được dùng cho những ngành nào? Loại nhựa này thường xuyên được sử dụng trong nhiều ngành công
Xem thêm
Nhựa PTFE Teflon là chất gì
Nhựa PTFE hay còn gọi là teflon là chất gì? Nó được sử dụng như nào trong rất nhiều nhanh công nghiệp. Đôi khi chúng ta gặp phải,
Xem thêm
Sai lầm khi lắp van điều áp hơi nóng
Những sai lầm nghiêm trọng khi lắp đặt van điều áp, van giảm áp hơi nóng trong hệ thống hơi nước. Dẫn đến các hư hỏng cho van,
Xem thêm
Sai lầm lắp bẫy hơi cho bộ trao đổi nhiệt – dàn gia nhiệt
Những sai lầm khi lắp đặt bẫy hơi cho bộ trao đổi nhiệt, dàn gia nhiệt trong các nhà máy thực phẩm, dược phẩm. Vì lắp đặt sai
Xem thêm
Van thường đóng và thường mở
Chắc rằng bạn đã từng nghe hoặc từng gặp van thường đóng và van thường mở. Nếu bạn đã quen biết hoặc hiểu rõ thì thật là dễ
Xem thêm
So sánh van cửa và van bi
So sánh van cửa và van bi về cơ chế làm việc và ứng dụng. Để thấy được sự khác biệt của hai loại van mà chúng ta
Xem thêm
Van xả khí Air vent là gì?
Van xả khí Air vent là gì? Van xả khí là một loại van dùng để xả khí ra khỏi đường ống nước. Van giúp lấy khí và
Xem thêm
Van cửa van cổng là gì?
Van cửa (van cổng) là gì? Van cửa là loại van thường đường sử dụng nhiều trong các môi chất, đặc biệt là nước và xăng dầu. Nó
Xem thêm
Van một chiều là gì? cấu tạo và nguyên lý hoạt động
Van một chiều là gì? Van một chiều là loại mà chỉ cho môi chất đi qua không cho môi chất trở lại. Nó được lắp đặt trong
Xem thêm
Van bướm là gì? nguyên lý hoạt động và ứng dụng
Van bướm là gì? Van bướm là một loại van đóng mở bằng đĩa van có hình cánh bướm. Nó hoạt động nhờ xoay cánh van dọc theo
Xem thêm
Van bi là gì? cấu tạo và ứng dụng
Van bi là gì? Van bi là loại van đóng mở nhanh, nó có cầu tạo thân bi nằm ở giữa van. Bi được đục lỗ tròn hoặc
Xem thêm
Van giảm áp là gì? cấu tạo và ứng dụng
Van giảm áp là gì? Tại sao chúng ta phải sử dụng van giảm áp cho các môi chất: nước, khí nén, hơi nóng, xăng dầu? Van điều
Xem thêm
Bẫy hơi đồng tiền và bẫy hơi phao là gì?
Bẫy hơi đồng tiền và bẫy hơi dạng phao là gì? Và nó được sử dụng như thế nào trong ngành hơi nóng. Chúng có tác dụng gì
Xem thêm
Van an toàn là gì? cấu tạo và ứng dụng
Định nghĩa van an toàn là gì? cấu tạo và nguyên lý hoạt động của nó. Mục đích sử dụng van an toàn và các ứng dụng cần
Xem thêm
So sánh Van Bi và Van Cầu
So sánh van bi và van cầu về cơ chế làm việc, ứng dụng. Để thấy được sự khác biệt của hai loại van mà chúng ta dễ
Xem thêm
So sánh Van Bướm và Van Cửa
So sánh sự khác giữa van bướm Butterfly valve và van cửa Gate valve. Việc thay thế giữa hai loại van này cho nhau trong đường ống.
Xem thêm
Gang là gì? Ductile cast Iron và Cast Iron là gì?
Gang là gì? gang cầu, gang xám là gì? Ductile Iron và Cast Iron là gì?Gang là hợp kim của sắt và carbon với hàm lượng
Xem thêm
Các ký hiệu vật liệu trong ngành van
Trong thường nhật chúng ta sử dụng các loại van mà trên chúng hoặc catalog có để những thông số hay ký hiệu bên trên mà bạn không
Xem thêm
Van ép là gì? Pinch valve là gì? Van pinch?
Van ép pinch valve là gì? Van ép là loại van hoạt động nhờ vào việc ép là lớp màng lại với nhau để ngăn môi chất đi
Xem thêm
Van cầu và van cầu Bellow seal là gì?
Van cầu và van cầu Bellow seal là gì? Chúng có sự khác biệt nào không, và chúng được sử dụng để là gì? Van cầu hay còn
Xem thêm